1988 Dodge Dakota Fuel Pump Relay Location. Free Same Day Store Pickup. Fuel Pump Circuit Opening Relay. Since these were separate devices the wiring connectors were separate as mentioned. 35-45 PSI with the Key On Engine Running.
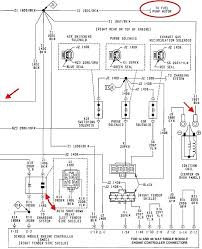
The fuel-pump relay is located in the relay center under the hood and is clearly marked. 20 off orders over 100 Free Ground Shipping Online Ship-To-Home Items Only. Take the cap off and install a fuel-pressure tester. Turn the key on and check the pressure. 1988 Dodge Truck Dakota 2WD 22L 2BL 4cylThe Fuel Pump Relay is located. Fuel System Repair Manual.
As a leading OE supplier to the automotive industry Delphi holds more than 30 OE-proprietary innovations and 150 patents in fuel module and pump design.
Under hood driver side rear engine area above wheelwell relay block mounted on fenderYour relay sends power to fuel pumpcheck with meter to see if power is going to fuel pump relay. Order Dodge Dakota Relay - Fuel Pump online today. Anyone have a wiring diagram or know where to find a fusable link or relay for the pump. Where is the fuel pump relay switch on a 1992 dodge dakota located. It must have a relay or fusable link for the fuel pump. It was getting power there with the key turned on.